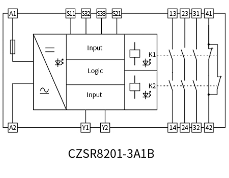
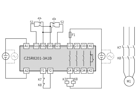
CZSR8201 is suitable for two-hand control buttons. These two-hand safety control relays are suitable for operating two separate buttons to verify safe operation, especially on machinery for hazardous closing movements. There are available for dual channel.
This safety relay module supports dual channel
Accord to EN 574 Type III
3NO+1NC
| CZSR8201-3A1B | |
| Supply voltage | 24V DC/AC |
| Voltage tolerance | 0.85~1.1 |
| Current consumption | ≤60mA (24V DC) ≤140mA (24V AC) |
| Input current | ≤50mA (24V DC) |
| Cable resistance | ≤15Ω |
| Input devices | Two-hand control buttons |
| Number of contacts | 3NO+1NC |
| Contact material | AgSnO2+ 0.2 µm Au |
| External contact fuse protection | 10A gL/gG NEOZED (NO); 6A gL/gG NEOZED (NC) |
| Mechanical endurance of contacts | ≥107 |
| Utilization category | In accordance with EN60947-5-1: AC-15, 5A/230V; DC-13, 5A/24V |
| Switch-on delay | ≤30ms |
| Delay-on de-energisation | ≤15ms |
| Simultaneity | ≤500ms |
| Recovery time | ≤250ms |
| Supply short interruption | 20ms |
| EMC | EN60947, EN61000-6-2, EN61000-6-4 |
| Vibration | Vibration frequency: 10Hz~55Hz; Vibration amplitude: 0.35mm |
| Ambient temperature | -20℃~+60℃ |
| Storage temperature | -40℃~+85℃ |
| Relative humidity | 10%~90% |
| Elevation | ≤2000m |
| Overvoltage category | Ⅲ |
| Pollution degree | 2 |
| Rated insulation voltage | 250V AC |
| Rated impulse voltage | 6000V (1.2/50us) |
| Dielectric strength | 1500V AC, 1min |
| Clearance and creepage distance | In accordance with EN 60947-1 |
| Safety integrity level | SIL3 |
| Performance level | PLe |
| Category | Cat.4 |

