Shanghai Chenzhu Instrument CO., LTD.
Shanghai Chenzhu Instrument CO., LTD.
  • Extension Module Safetu Relay
  • Extension Module Safetu Relay
  • Extension Module Safetu Relay
  • Extension Module Safetu Relay
  • Extension Module Safetu Relay
  • Extension Module Safetu Relay
  • Extension Module Safetu Relay
  • Extension Module Safetu Relay
  • Extension Module Safetu Relay
  • Extension Module Safetu Relay

Extension Module Safetu Relay

Additional contacts for Emergency-stop relay modules and security gate monitors are provided by safety relay extension modules. These safety relay available for fault diagnosis contact.

Features & Advantages of Extension Module Safety Relay

Parameter of Extension Module Safety Relay


CZSR8801-4A2BCZSR8801-8A4B
Supply voltage20V~30V DC20V~30V DC
Current consumption≤50mA (24V DC)≤50mA (24V DC, for each channel)
Number of channels12
Input current≤50mA (24V DC)≤50mA (24V DC)
Cable resistance≤15Ω≤15Ω
Input devicesSafety switches, Contact switchesSafety switches, Contact switches
Number of contacts4NO+2NC8NO+4NC (4NO+2NC for each channel)
Contact materialAgSnO2 + 0.2 µm AuAgSnO2+ 0.2 µm Au
External contact fuse protection10A gL/gG NEOZED (NO);
6A gL/gG NEOZED (NC)
10A gL/gG NEOZED (NO);
6A gL/gG NEOZED (NC)
Mechanical endurance of contacts≥107≥107
Utilization categoryIn accordance with EN60947-5-1:
AC-15, 5A/230V; DC-13, 5A/24V
In accordance with EN60947-5-1:
AC-15, 5A/230V; DC-13, 5A/24V
Switch-on delay≤30ms≤30ms
Delay-on de-energisation≤20ms≤20ms
Recovery time≤100ms≤100ms
Supply short interruption20ms20ms
EMCEN60947, EN61000-6-2, EN61000-6-4EN60947, EN61000-6-2, EN61000-6-4
VibrationVibration frequency: 10Hz~55Hz;
Vibration amplitude: 0.35mm
Vibration frequency: 10Hz~55Hz;
Vibration amplitude: 0.35mm
Ambient temperature-20℃~+60℃-20℃~+60℃
Storage temperature-40℃~+85℃-40℃~+85℃
Relative humidity10%~90%10%~90%
Elevation≤2000m≤2000m
Overvoltage category
Pollution degree22
Rated insulation voltage250V AC250V AC
Rated impulse voltage6000V (1.2/50us)6000V (1.2/50us)
Dielectric strength1500V AC, 1min1500V AC, 1min
Clearance and creepage distanceIn accordance with EN 60947-1In accordance with EN 60947-1
Safety integrity levelSIL3SIL3
Performance levelPLePLe
CategoryCat.4Cat.4


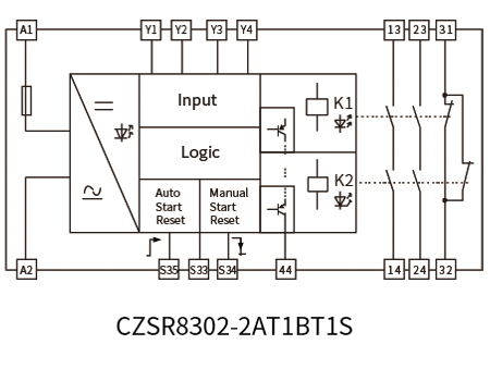
Block Diagram of Extension Module Safety Relay


Extension Module Safetu RelayExtension Module Safetu Relay


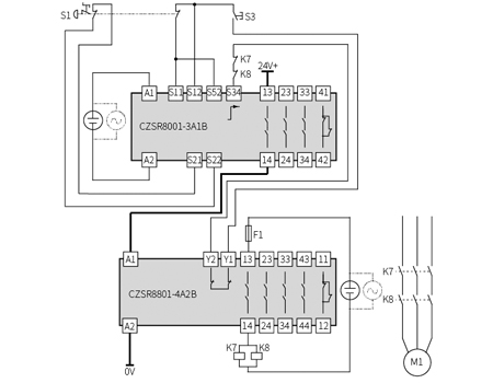
Typical Applications of Extension Module Safety Relay


Extension Module Safetu RelayExtension Module Safetu Relay

Products
Here,
we will meet your various needs
We have over 24 years experience in design and manufacturer of Automation Safety Interface Products.
GET YOUR FREE CONSULTATION
Contact Us
We use cookies to offer you a better browsing experience, analyze site traffic and personalize content. By using this site, you agree to our use of cookies. Visit our cookie policy to learn more.
Reject Accept