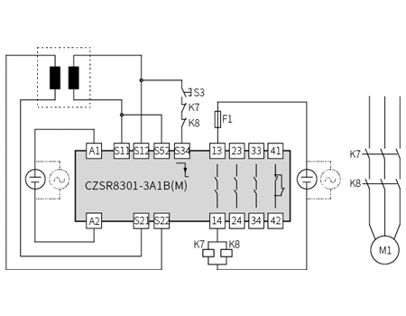
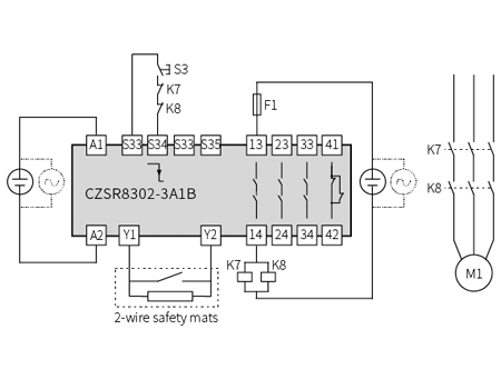
Safety relay modules provide a high level of fail-safe operation for critical processes and protection. This safety mat and multi-function controllers safety relay offer 2 or 4-wire safety mats/edges. Automatic reset and monitored manual reset are available.
The programmable safety relays support 3 safety output contacts (N/O) and 1 auxiliary output contacts (N/C) or 2NO+1NC+1SO or 2NO(t)+1NC(t).
2-wire safety mats/edge
4-wire safety mats/edge
Automatic reset
Monitored manual reset
| CZSR8301-3A1B | CZSR8301-3A1B(M) | CZSR8302-3A1B | CZSR8303-3A1B | |
| Supply voltage | 24V DC/AC | 24V DC/AC | 24V DC/AC | 100V~230V AC |
| Voltage tolerance | 0.85~1.1 | 0.85~1.1 | 0.85~1.1 | - |
| Current consumption | ≤90mA (24V DC) / ≤240mA (24V AC) | ≤90mA (24V DC) / ≤240mA (24V AC) | ≤90mA (24V DC) / ≤240mA (24V AC) | ≤7 VA (220V AC) |
| Input current | ≤50mA (24V DC) | ≤50mA (24V DC) | ≤10mA (24V DC) | ≤10mA (220V AC) |
| Cable resistance | ≤15Ω | ≤15Ω | ≤15Ω | ≤15Ω |
| Input devices | Safety mats (4-wire) | Safety mats (4-wire) | Safety mats (4-wire) | Safety mats, safety edges (2 or 4-wire) |
| Number of contacts | 3NO+1NC | 3NO+1NC | 3NO+1NC | 1.0KΩ ~ 10KΩ |
| Contact material | AgSnO2 + 0.2 µm Au | AgSnO2 + 0.2 µm Au | AgSnO2 + 0.2 µm Au | AgSnO2 + 0.2 µm Au |
| External contact fuse protection | 10A gL/gG NEOZED (NO); 6A gL/gG NEOZED (NC) | 10A gL/gG NEOZED (NO); 6A gL/gG NEOZED (NC) | 10A gL/gG NEOZED (NO); 6A gL/gG NEOZED (NC) | 10A gL/gG NEOZED (NO); 6A gL/gG NEOZED (NC) |
| Mechanical endurance of contacts | ≥107 | ≥107 | ≥107 | ≥107 |
| Utilisation category | In accordance with EN60947-5-1: AC-15, 5A/230V; DC-13, 5A/24V | In accordance with EN60947-5-1: AC-15, 5A/230V; DC-13, 5A/24V | In accordance with EN60947-5-1: AC-15, 5A/230V; DC-13, 5A/24V | In accordance with EN60947-5-1: AC-15, 5A/230V; DC-13, 5A/24V |
| Switch-on delay | ≤300ms | ≤150ms | ≤300ms | ≤300ms |
| Delay-on de-energisation | ≤30ms | ≤30ms | ≤30ms | ≤30ms |
| Recovery time | ≤300ms | ≤300ms | ≤100ms | ≤500ms |
| Supply short interruption | 20ms | 20ms | 20ms | 20ms |
| EMC | EN60947, EN61000-6-2, EN61000-6-4 | EN60947, EN61000-6-2, EN61000-6-4 | EN60947, EN61000-6-2, EN61000-6-4 | EN60947, EN61000-6-2, EN61000-6-4 |
| Vibration | Vibration frequency: 10Hz~55Hz; Vibration amplitude: 0.35mm | Vibration frequency: 10Hz~55Hz; Vibration amplitude: 0.35mm | Vibration frequency: 10Hz~55Hz; Vibration amplitude: 0.35mm | Vibration frequency: 10Hz~55Hz; Vibration amplitude: 0.35mm |
| Ambient temperature | -20℃~+60℃ | -20℃~+60℃ | -20℃~+60℃ | -20℃~+60℃ |
| Storage temperature | -40℃~+85℃ | -40℃~+85℃ | -40℃~+85℃ | -40℃~+85℃ |
| Relative humidity | 10%~90% | 10%~90% | 10%~90% | 10%~90% |
| Elevation | ≤2000m | ≤2000m | ≤2000m | ≤2000m |
| Overvoltage category | Ⅲ | Ⅲ | Ⅲ | Ⅲ |
| Pollution degree | 2 | 2 | 2 | 2 |
| Rated insulation voltage | 250V AC | 250V AC | 250V AC | 250V AC |
| Rated impulse voltage | 6000V (1.2/50us) | 6000V (1.2/50us) | 6000V (1.2/50us) | 6000V (1.2/50us) |
| Dielectric strength | 1500V AC, 1min | 1500V AC, 1min | 1500V AC, 1min | 1500V AC, 1min |
| Clearance and creepage distance | In accordance with EN 60947-1 | In accordance with EN 60947-1 | In accordance with EN 60947-1 | In accordance with EN 60947-1 |
| Safety integrity level | SIL3 | SIL3 | SIL3 | SIL3 |
| Performance level | PLe | PLe | PLe | PLe |
| Category | Cat.4 | Cat.4 | Cat.4 | Cat.4 |
| CZSR8302-2A1B1S | CZSR8302-2AT1BT1S | |
| Supply voltage | 24V DC/AC | 24V DC/AC |
| Voltage tolerance | 0.85~1.1 | 0.85~1.1 |
| Current consumption | ≤120mA (24V DC), ≤300mA (24V AC) | ≤120mA (24V DC), ≤300mA (24V AC) |
| Input current | ≤10mA (24V DC) | ≤10mA (24V DC) |
| Cable resistance | ≤15Ω | ≤15Ω |
| Input devices | Safety mats, safety edges (2 or 4-wire) | Safety switches, Contact switches |
| Terminal resistance | 1.0KΩ ~ 10KΩ | 1.0KΩ ~ 10KΩ |
| Number of contacts | 2NO+1NC+1SO | 2NO(t)+1NC(t) |
| Contact material | AgSnO2 + 0.2 µm Au | AgSnO2 + 0.2 µm Au |
| External contact fuse protection | 10A gL/gG NEOZED (NO); 6A gL/gG NEOZED (NC) | 10A gL/gG NEOZED (NO); 6A gL/gG NEOZED (NC) |
| Mechanical endurance of contacts | ≥107 | ≥107 |
| Utilisation category | In accordance with EN60947-5-1: AC-15, 5A/230V; DC-13, 5A/24V | In accordance with EN60947-5-1: AC-15, 5A/230V; DC-13, 5A/24V |
| Semiconductor output data | Number of semi-output:1SO Driving ability:20mA/24V DC | Number of semi-output:1SO Driving ability:20mA/24V DC |
| Switch-on delay | ≤300ms | ≤300ms |
| Delay-on de-energisation | ≤30ms(instantaneous) | ≤30ms (instantaneous) 0s, 0.5s, 1s, 2s, 3s, 5s(Deleted factory set as 5s) |
| Recovery time | ≤100ms | ≤100ms |
| Supply short interruption | 20ms | 20ms |
| EMC | EN60947, EN61000-6-2, EN61000-6-4 | EN60947, EN61000-6-2, EN61000-6-4 |
| Vibration | Vibration frequency: 10Hz~55Hz; Vibration amplitude: 0.35mm | Vibration frequency: 10Hz~55Hz; Vibration amplitude: 0.35mm |
| Ambient temperature | -20℃~+60℃ | -20℃~+60℃ |
| Storage temperature | -40℃~+85℃ | -40℃~+85℃ |
| Relative humidity | 10%~90% | 10%~90% |
| Elevation | ≤2000m | ≤2000m |
| Overvoltage category | Ⅲ | Ⅲ |
| Pollution degree | 2 | 2 |
| Rated insulation voltage | 250V AC | 250V AC |
| Rated impulse voltage | 6000V (1.2/50us) | 6000V (1.2/50us) |
| Dielectric strength | 1500V AC, 1min | 1500V AC, 1min |
| Clearance and creepage distance | In accordance with EN 60947-1 | In accordance with EN 60947-1 |
| Safety integrity level | SIL3 | SIL3 |
| Performance level | PLe | PLe |
| Category | Cat.4 | Cat.4 |



